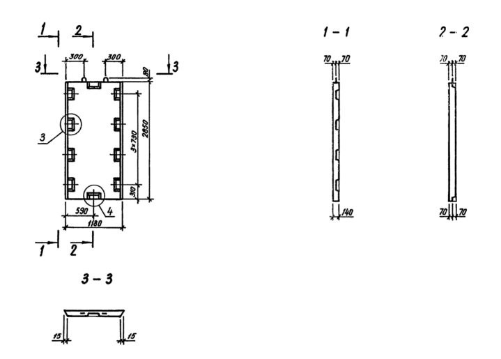
Д 12.29

Чертеж изделия:
Характеристики изделия:
ПараметрЗначение
длина1180 мм
ширина140 мм
высота2850 мм
масса1180 кг
нормативный документСерия 1.020.1-3пв

Д 12.29  Диафрагмы жесткости  Серия 1.020.1-3пв.