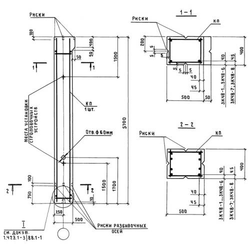
К 48 колонны

Чертеж изделия:
Характеристики изделия:
ПараметрЗначение
длина5100 мм
ширина400 мм
высота500 мм
масса2600 кг
нормативный документСерия 1.423-3

К 48  Колонны Серия 1.423-3.