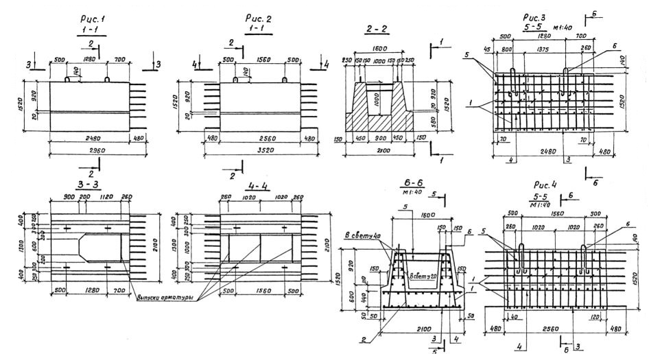
ФК-2

Чертеж изделия:
Характеристики изделия:
ПараметрЗначение
длина2960 мм
ширина2100 мм
высота1520 мм
масса14000 кг
нормативный документСерия 3.503.1-57

ФК-2  Блоки фундамента Серия 3.503.1-57.